申睿提出了高压直流电力载波智能化调光系统设计方案,专注前瞻性设计,先进照明技术,有效实现企业的高效、降本、节能,同步降低了安装和维护成本,同时通过监控中心的集中控制,使照明灯具合理科学高效管理,高效专业优质服务为客户提供照明整体解决方案。
调光系统解决方案
由于在工程照明应用中使用交流电存在诸多弊端,如交流线损大,易发生漏电及触电事故等,对比高压直流供电,优势凸显,直流母线与大地隔离,提升了系统安全性,直流输电损耗小,不产生无功功率,同时使用直流也节省了线缆,降低了安装成本。
照明控制方面,使用电力线传输宽带载波信号,去除了传统调光控制应用中的调光线,极大地节省了材料成本,降低了工程中的布线难度。
高压直流供电模块,用于实现整个系统的供电;宽带载波通信模块,用于照明系统控制;与现有技术相比,提升了用电安全,提高用电效率,通过电力线传输控制信号的方式去除了调光线,降低了安装维护成本,同时通过监控中心的集中控制,根据不同场景和时间点,使照明灯具合理科学高效管理。
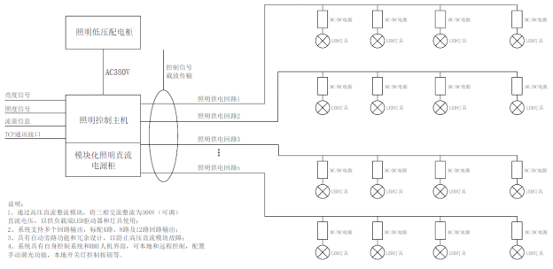
高压直流电力载波调光系统
高压直流集中供电照明系统,其特征包括:
整流电源模块:用于实现整个系统的供电;
主控显示模块:用于通过显示屏来显示及控制系统运行状态;
宽带载波通信模块:用于实现整个系统的控制管理;
照明灯具模块:用于接收控制柜调制信号,实现照明功能;




